Miya (yönetici)
E-posta: miya@mvme.cn
Skype: miyazheng520
QQ: 2851195450
Tel: 0592-5087576
86-18020776792

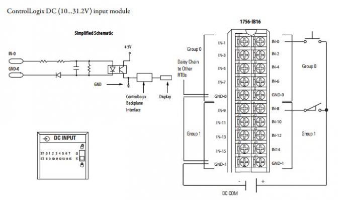
AB 1756-RIO, bir ControlLogix işlemciyi bir Uzak G / Ç ağına bağlar. Ağ üzerinde bir adaptör veya tarayıcı görevi görür. Blok transfer ve dijital verilerin yanı sıra, özel ve analog verileri mesaj talimatları olmadan da taşır. Denetleyici ile G / Ç adaptörü bağlantıları arasında düzenli olarak veri gönderir. 1756 ControlLogix İletişim Modülü Serisinde standart bir modüldür.
1756-RIO Uzak G / Ç Modülü varsayılan tarayıcı modunda gönderilir. Tek bir uzaktan G / Ç kanalına sahip bir tarayıcı olarak, 32 adede kadar fiziksel adaptörü, tüm uzak G / Ç baud hızlarını ve tüm kısmi raf kombinasyonlarını destekler. Olası tüm konumlarda blok transferleri (BT) otomatik olarak günceller. Adaptör olarak kullanıldığında, modül denetleyicinin mevcut bir sistem tarayıcısı ile veri izlemesine veya veri alışverişi yapmasına izin verir. Modül ürün yazılımını güncellemek için verilen RSLogix 5000 programlama yazılımını kullanın.
1756-RIO Modülü, 1756 şasi güç kaynağıyla çalışır. RIO iletişim hatlarından arka panele kadar temel izolasyonlu 50V'luk sürekli bir izolasyon voltajına sahiptir. Arka panelden iki güç kaynağı gerektirir ve 5.1V DC'de maksimum 450 mA ve 24V DC'de 5 mA maksimum akıma sahiptir. Kurulum üzerine, elektrik arkasını önlemek için şasi gücünü kapatmak en iyisidir. Aynı kasaya birden fazla 1756-RIO modülü takılabilir - sayı güç kaynağı derecesine bağlı olacaktır


İlgili ürünler
| AB | 2094-AM02-S |
| AB | 1784-PCC |
| AB | 1756-MVI |
| AB | 9300-4EDM |
| AB | 1757-plx52 |
| AB | 1336-L6 |
| AB | 1785-PFB |
| AB | 1756-PLS |
| AB | 1756-PB72 |
| AB | 1756-L60M03SE |
| AB | 1746-P1 |
| AB | 2711-B5A8X |
| AB | 1785-ME64 |
| AB | 1785-L60B |
| AB | 1785-l40c15 |
| AB | 1785-ENET |
| AB | 1784-PKTXD |
| AB | 1756-OF6VI |
| AB | 1336-miktarı Qout saptanır-SP19A |
| AB | 1794-VHSC |
| AB | 1794-TB2 |
| AB | 1794-IA8 |
| AB | 1771-P4R |
| AB | 1771-IAN |
| AB | 1756-IF4FXOF2F |
| AB | 1794-IB16 |
| AB | 1786-RPFRL |
| AB | 1756-OB16IF |
| AB | 1756-EN3TR |
| AB | 1769-OF2 |
| AB | 1769-IF4 |
| AB | MPL-B310P-MJ74AA |
| AB | MPL-B310P-MJ72AA |
| AB | 1746-NO8V |
| AB | 1746-OX8 |
| AB | 1756SC-IF8U |
| AB | 845H-SJDZ24FWY2C |
| AB | 1606-XL60D |
| AB | 1756-A10 |
| AB | 1756-DMF30 |
| AB | 20-HAB-E |
| AB | 1769-L35E |
| AB | 1768 L43 / B |
| AB | 1756-OB16D |
| AB | 1784-CP |
| AB | 1771-OBD / C |
| AB | 1336-L4 42336-200-51 |
| AB | 1336-L5 42336-173-54 |
| AB | 1784-pCMK / A |
| AB | 1786-TPR |
Bizim avantajlarımız:

Herhangi bir sorunuz varsa lütfen bizimle iletişime geçmekten çekinmeyin.Arama parçalarını her türlü temin edebilir, parça satın almak isterseniz lütfen parça modelini postama gönderirim, postayı aldığımda size cevap vereceğim. Herkes bizden bilgi alıyor.
Sorgunuzu bekliyorum.
Miya (yönetici)
E-posta: miya@mvme.cn
Skype: miyazheng520
QQ: 2851195450
Tel: 0592-5087576
86-18020776792